Hach-Lange POLYMETRON 9500 Basic User Manual: Installation
Installation: Hach-Lange POLYMETRON 9500 Basic User Manual

Der Controller kann auf einer Schalttafel, an einer Wand oder an einem vertikalen oder horizontalen
Rohrprofil montiert werden. Zur Dämpfung von Vibrationen kann die im Lieferumfang enthaltene
Dichtung aus Neopren verwendet werden. Die Dichtung dient gleichzeitig als Schablone für den
Schalttafeleinbau, bevor die innere Dichtungskomponente herausgelöst wurde.
Installation
Montagekomponenten und Abmessungen
V O R S I C H T
Verletzungsgefahr. Die in diesem Abschnitt des Handbuchs beschriebenen Eingriffe dürfen ausschließlich von
qualifiziertem Personal vorgenommen werden.
Der Controller kann auf Wände, in Schalttafeln oder an Rohren (horizontal oder vertikal) montiert
werden. Informationen über Montageoptionen und entsprechende Anleitungen finden Sie in
Abbildung 2, Abbildung 3 auf Seite 33, Abbildung 4 auf Seite 34, Abbildung 5 auf Seite 35 und
Abbildung 6 auf Seite 36.
Bei der Montage auf einem horizontalen Rohrprofil müssen die Montagefüße (Abbildung 2) in
vertikaler Stellung an der Halterung angebracht werden.
Bei der Montage auf einem horizontalen oder vertikalen Rohrprofil montieren Sie die Halterung am
Controller gemäß Abbildung 5 auf Seite 35.
Deutsch 31

Abbildung 2 Montagekomponenten
1 Montagefuß (2x) 7 Sicherungsscheibe, Innendurchmesser ¼ Zoll (4x)
2 Dichtung für Schalttafeleinbau, Neopren 8 Kepsmutter M5 x 0,8 (4x)
3 Halterung für Aufputz- oder Rohrmontage 9 Linsenkopfschraube M5 x 0,8 x 100 mm (4x) (für die
Montage an Rohrprofilen mit unterschiedlichem
Durchmesser)
4 Vibrationsschutzdichtung für Rohrmontage 10 Linsenkopfschraube M5 x 0,8 x 15 mm (4x)
5 Vibrationsschutzdichtung für Rohrmontage (4x) 11 Halterung für Schalttafelmontage
6 Flache Unterlegscheibe, Innendurchmesser ¼ Zoll
(4x)
32 Deutsch

Montage des Controllers
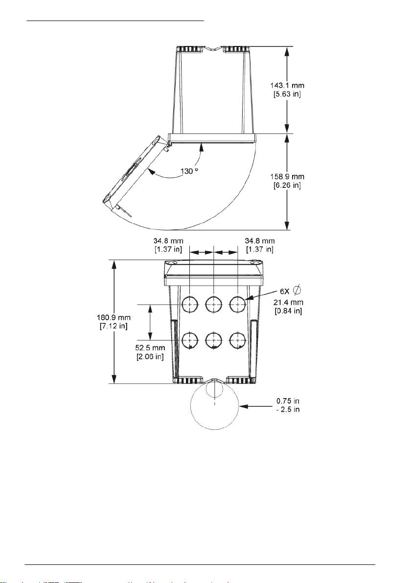
Abbildung 3 Abmessungen Aufputzmontage
Deutsch 33

Abbildung 4 Abmessungen Schalttafelmontage
Hinweis: Wenn Sie die Halterung für die Schalttafelmontage (Lieferumfang) verwenden, drücken Sie den
Controller durch das Loch in der Schalttafel und schieben dann die Halterung über den Controller auf der Rückseite
der Schalttafel. Befestigen Sie die Halterung mit den 15 mm Linsenkopfschrauben (Lieferumfang) an dem
Controller und befestigen Sie dann den Controller an der Schalttafel.
34
Deutsch

Abbildung 5 Rohrmontage (vertikales Rohr)
Deutsch 35

Abbildung 6 Draufsicht und Ansicht von unten
Hochspannungs-Schutzabdeckung
Die Hochspannungskabel für den Controller befinden sich im Controllergehäuse hinter der
Hochspannungs-Schutzabdeckung. Die Schutzabdeckung darf nicht entfernt werden, außer beim
Einbau von Modulen oder beim elektrischen Anschluss von Spannungsversorgung, Alarmen,
Ausgängen oder Relais durch einen qualifizierten Techniker. Die Schutzabdeckung darf nicht
entfernt werden, während Spannung am Controller anliegt.
36
Deutsch

Anmerkungen zu elektrostatischen Entladungen (ESD)
H I N W E I S
Möglicher Geräteschaden Empfindliche interne elektronische Bauteile können durch statische Elektrizität
beschädigt werden, wobei dann das Gerät mit verminderter Leistung funktioniert oder schließlich ganz ausfällt.
Befolgen Sie die Schritte in dieser Anleitung, um ESD-Schäden am Gerät zu vermeiden.
• Berühren Sie eine geerdete Metallfläche, wie beispielsweise des Gehäuse eines Geräts, einen
Metallleiter oder ein Rohr, um statische Elektrizität vom Körper abzuleiten.
• Vermeiden Sie übermäßige Bewegung. Verwenden Sie zum Transport von Komponenten, die
gegen statische Aufladungen empfindlich sind, Antistatikfolie oder antistatische Behälter.
• Tragen Sie ein Armband, das mit einem geerdeten Leiter verbunden ist.
• Arbeiten Sie in einem elektrostatisch sicheren Bereich mit antistatischen Fußbodenbelägen und
Arbeitsunterlagen
Verdrahtungsübersicht
Abbildung 7 zeigt einen Überblick über die Kabelverbindungen im Innenraum des Controllers bei
abgenommener Schutzabdeckung. Auf der linken Seite wird die Rückseite der Controller-Abdeckung
dargestellt.
Hinweis: Entfernen Sie vor der Installation von Modulen die Kappen von den Anschlüssen.
Abbildung 7 Übersicht der Drahtanschlüsse
1
1 Servicekabelanschlüsse 4 Anschluss für
7 Relaiskontakte
Kommunikationsmodul (Modbus,
Profibus, optionales 4-20-mA-
Modul usw.)
1
2 Ausgang 4-20 mA
5 Anschluss für Wechsel- und
8 Klemmen für die diskreten
1
1
Gleichspannungsversorgung
Eingänge
3 Anschluss für Sensormodul 6 Masseklemmen
1
Die Anschlüsse können für besseren Zugang entfernt werden.
Deutsch
37

Kabelbelegung für die Stromversorgung
W A R N U N G
Potenzielle Stromschlaggefahr! Trennen Sie stets die Spannungsversorgung des Instruments, wenn elektrische
Anschlüsse erstellt werden.
W A R N U N G
Potenzielle Stromschlaggefahr! Wenn dieses Gerät im Freien oder an potenziell feuchten Standorten eingesetzt
wird, muss ein FI-Schutzschalter für den Anschluss an die Netzversorgung verwendet werden.
G E F A H R
Stromschlaggefahr! Schließen Sie den Wechselstromanschluss nicht an ein mit 24 VDC gespeistes Modell an.
W A R N U N G
Potenzielle Stromschlaggefahr! Bei 100-240 VAC- und 24 VDC-Anwendungen muss ein Erdungsschutzleiter (PE)
angeschlossen werden. Ohne ausreichenden Erdungsschutz besteht Stromschlaggefahr, und das Gerät kann
wegen elektromagnetischer Störungen nicht richtig funktionieren. Schließen Sie IMMER einen
Erdungsschutzleiter an der Steuerungsklemme an.
H I N W E I S
Installieren Sie das Gerät an einem Standort und in einer Position, wo es zur Bedienung und zum
Abschalten/Abklemmen gut zugänglich ist.
Der Controller ist entweder als Modell mit einem auf 100–240 V ausgelegten
Wechselstromanschluss oder als Modell mit einem 24-V-Gleichspannungsanschluss erhältlich.
Folgen Sie den für das von Ihnen erworbene Modell zutreffenden Verkabelungsanweisungen.
Sie können den Controller entweder über ein Netzanschlusskabel an die Spannungsversorgung
anschließen oder ihn in Kabelführungsrohren fest verdrahten. Der Anschluss erfolgt unabhängig vom
Kabeltyp immer an denselben Klemmen. Für alle Installationsarten ist eine entsprechend den
örtlichen elektrischen Vorschriften ausgelegte externe Abschaltmöglichkeit anzubringen. Bei
Anwendungen mit fester Verkabelung der Spannungsversorgung des Geräts muss ein Schutzleiter
mit 18 bis 12 AWG verwendet werden.
Anmerkungen:
• Die Hochspannungs-Schutzabdeckung muss entfernt werden, bevor elektrische Kabel
angeschlossen werden können. Nachdem alle Kabel angeschlossen wurden, muss die
Schutzabdeckung vor dem Schließen der Controller-Abdeckung wieder angebracht werden.
• Eine abdichtende Kabelverschraubung und ein Stromversorungskabel, das unter 3 m lang ist, mit
drei 18 AWG Leitern (einschließlich Erdungsschutzleiter) verwenden, um die NEMA-Schutzart
4X/IP66 zu gewährleisten.
• Controller können mit vorinstalliertem Wechselstromnetzkabel bestellt werden. Darüber hinaus
können zusätzliche Netzkabel bestellt werden.
• Die Gleichspannungsquelle, die den mit 24 V Gleichspannung betriebenen Controller versorgt,
muss den Spannungsabfall innerhalb der spezifizierten Schranken von 24 VDC –15% + 20%
halten können. Außerdem muss die Gleichspannungsquelle einen angemessenen Schutz vor
Überspannungen und Stromstößen bieten.
Verdrahtung
Beachten Sie bei der Verdrahtung der Stromzufuhr des Controllers die nummerierten Schritte und
Tabelle 1 oder Tabelle 2. Stecken Sie die einzelnen Leiter in die entsprechende Klemme, bis die
Isolierung an der Klemme anliegt und kein blanker Leiter sichtbar ist. Ziehen Sie anschließend
vorsichtig am Leiter, um den festen Sitz des Leiters zu prüfen. Versehen Sie alle nicht benötigten
Verschraubungen mit Blindstopfen.
38
Deutsch

Tabelle 1 Klemmenbelegung bei Wechselspannungsversorgung (nur für Modelle mit
Wechselstromanschluss)
Kontakt Beschreibung Farbe - Nordamerika Farbe - EU
1 Phase (L1) Schwarz Braun
2 Neutral (L2) Weiß Blau
— Schutzerde (PE) Grün Grün und gelb
Tabelle 2 Klemmenbelegung bei Gleichstromversorgung (nur für DC-Modelle)
Kontakt Beschreibung Farbe - Nordamerika Farbe - EU
1 +24 VDC Rot Rot
2 24 VDC-Rückführung Schwarz Schwarz
— Schutzerde (PE) Grün Grün und gelb
Deutsch 39

40 Deutsch

Alarme und Relais
Der Controller verfügt über vier potenzialfreie, einpolige Relais-Kontakte 100–250 VAC, 50/60 Hz,
5 A maximal. Die Kontakte haben folgende Nennwerte: 250 VAC, max. Schaltlast 5 A bei
wechselstrombetriebenen Controllern bzw. 24 VDC, max. Schaltlast 5 A bei gleichstrombetriebenen
Controllern. Die Relais sind nicht für induktive Lasten vorgesehen.
Verdrahtung der Relais
W A R N U N G
Potenzielle Stromschlaggefahr! Trennen Sie stets die Spannungsversorgung des Instruments, wenn elektrische
Anschlüsse erstellt werden.
W A R N U N G
Potenzielle Brandgefahr! Die Relaiskontakte haben einen Nennstrom von 5 A und besitzen keine Sicherung.
Externe Lasten, die an den Relais angeschlossen werden, müssen eine Strombegrenzung aufweisen, die den
Strom auf < 5 A begrenzt.
W A R N U N G
Potenzielle Brandgefahr! Mittelrelaiskontakte oder Schaltdrähte des Stromnetzanschlusses im Innern des Geräts
dürfen nicht verkettet werden.
W A R N U N G
Potenzielle Stromschlaggefahr! Um die NEMA/IP-Umweltbedingungen des Gehäuses zu wahren, benutzen Sie
zur Verlegung von Kabeln im Geräteinnern nur Rohranschlussstücke und Kabeldurchführungen, die mindestens
NEMA 4X/IP66 erfüllen.
Controller mit Wechselspannungsversorgung (100–250 V)
W A R N U N G
Potenzielle Stromschlaggefahr! AC-Controller (115 V–230 V) wurden für den Anschluss von Relais an
Hauptstromkreise (AC) (z. B. Spannungen über 16 V-RMS, 22,6 V-SPITZE oder 35 VDC) entwickelt.
Das Anschlussfach ist nicht für Spannungen über 250 VAC ausgelegt.
DC-Controller (24 V)
W A R N U N G
Potenzielle Stromschlaggefahr! 24-V-Controller wurden für den Anschluss von Relais an Niederspannungskreise
(z. B. Spannungen unter 16 V-RMS, 22,6 V-SPITZE oder 35 VDC) entwickelt.
DC-Controller (24 V) wurden für den Anschluss von Relais an Niederspannungskreise (z. B.
Spannungen unter 30 V-RMS, 42,2 V-SPITZE oder 60 VDC) entwickelt. Das Anschlussfach ist nicht
für Spannungen ausgelegt, die darüber liegen.
Die Relaisklemme ist für 18-12 AWG Kabel ausgelegt. Von Kabelgrößen unter 18 AWG wird
abgeraten.
Die Relaiskontakte NO (Normally Open) und COM (Common) werden angeschlossen, wenn ein
Alarm oder eine andere Bedingung vorliegen. Die Relaiskontakte NC (Normally Closed) und COM
(Common) werden miteinander verbunden, wenn kein Alarm und keine andere Bedingung vorliegen
(es sei denn, für die Ausfallsicherung (Fail Safe) wurde die Option Yes eingestellt) oder wenn die
Stromversorgung des Controllers ausgeschaltet wird.
Die meisten Relaisanschlüsse verwenden die Kontakte NO und COM bzw. NC und COM. In den
nummerierten Installationsschritten werden die Anschlüsse bei Verwendung der Kontakte NO und
COM beschrieben.
Deutsch
41

42 Deutsch

Anschlüsse des analogen Ausgangs
W A R N U N G
Potenzielle Stromschlaggefahr! Trennen Sie stets die Spannungsversorgung des Instruments, wenn elektrische
Anschlüsse erstellt werden.
W A R N U N G
Potenzielle Stromschlaggefahr! Um die NEMA/IP-Umweltbedingungen des Gehäuses zu wahren, benutzen Sie
zur Verlegung von Kabeln im Geräteinnern nur Rohranschlussstücke und Kabeldurchführungen, die mindestens
NEMA 4X/IP66 erfüllen.
Zwei isolierte Analogausgänge werden bereitgestellt. Solche Ausgänge werden häufig für
Analogsignale oder zur Steuerung anderer externer Geräte verwendet. Erstellen Sie die Anschlüsse
für den Controller wie in Abbildung 8 und Tabelle 3 beschrieben.
Hinweis: Abbildung 8 zeigt die Rückseite der Controllerabdeckung, nicht das Innere des Hauptgehäuses des
Controllers.
Abbildung 8 Anschlüsse des analogen Ausgangs
Tabelle 3 Belegung der Ausgänge
Verdrahtung Aufzeichnungsgerät Position Schaltplatte
Ausgang 2- 4
Ausgang 2+ 3
Ausgang 1- 2
Ausgang 1+ 1
1. Öffnen Sie die Abdeckung des Controllers.
2. Führen Sie den Draht durch die Kabelverschraubung.
3. Regulieren Sie den Draht nach Bedarf und ziehen Sie die Kabelverschraubung an.
4. Verwenden Sie für den Anschluss abgeschirmte Twisted-Pair-Kabel, und schließen Sie den
Schirm entweder am Ende der geregelten Komponente oder am Ende des Regelkreises an.
• Schließen Sie den Schirm NICHT an beiden Kabelenden an!
• Die Verwendung nicht abgeschirmter Kabel kann zu unzulässig hohen
Hochfrequenzemissionen oder Störempfindlichkeiten führen.
• Der maximale Schleifen-Widerstand beträgt 500 Ohm.
Deutsch
43

5. Schließen Sie die Abdeckung des Controllers, und ziehen Sie die Schrauben fest.
6. Konfigurieren Sie die Ausgänge im Controller.
Anschlüsse für das diskrete Eingangssignal
W A R N U N G
Potenzielle Stromschlaggefahr! Trennen Sie stets die Spannungsversorgung des Instruments, wenn elektrische
Anschlüsse erstellt werden.
W A R N U N G
Potenzielle Stromschlaggefahr! Um die NEMA/IP-Umweltbedingungen des Gehäuses zu wahren, benutzen Sie
zur Verlegung von Kabeln im Geräteinnern nur Rohranschlussstücke und Kabeldurchführungen, die mindestens
NEMA 4X/IP66 erfüllen.
Es gibt drei diskrete Eingänge für Schließungseingänge oder logische Spannungspegeleingänge.
Erstellen Sie die Anschlüsse und konfigurieren Sie die Jumper-Einstellungen für den Controller wie in
Abbildung 9, Tabelle 4 und Abbildung 10 beschrieben.
Hinweis: Abbildung 9 zeigt die Rückseite der Controllerabdeckung, nicht das Innere des Hauptgehäuses des
Controllers.
Abbildung 9 Anschlüsse für das diskrete Eingangssignal
Tabelle 4 Anschlüsse der Eingänge
Diskrete Eingänge Klemmenposition -
Klemmenposition -
Schließungseingang
Spannungseingang
Eingang 1+ 3 2
Eingang 1- 2 3
Eingang 2+ 6 5
Eingang 2- 5 6
Eingang 3+ 8 7
Eingang 3- 7 8
44 Deutsch
Table of contents
- English..............................................................................................................................3 Deutsch..........................................................................................................................27 Italiano............................................................................................................................53 Français.........................................................................................................................79 Español........................................................................................................................105 Português....................................................................................................................131 中文...............................................................................................................................157 Nederlands.................................................................................................................180 Polski............................................................................................................................206 Suomi............................................................................................................................232 Русский........................................................................................................................256
- Additional information
- Installation
- User interface and navigation
- System startup
- Maintenance
- Zusätzliche Informationen
- Installation
- Benutzerschnittstelle und Navigation
- Inbetriebnahme
- Wartung
- Fehlersuche
- Ulteriori informazioni
- Informazioni generali
- Installazione
- Interfaccia utente e navigazione
- Avvio del sistema
- Manutenzione
- Risoluzione dei problemi
- Informations supplémentaires
- Généralités
- Montage
- Interface utilisateur et navigation
- Démarrage du système
- Entretien
- Recherche de panne
- Información adicional
- Información general
- Instalación
- Interfaz del usuario y navegación
- Arranque del sistema
- Mantenimiento
- Solución de problemas
- Informação adicional
- Informação geral
- Instalação
- Interface do utilizador e navegação
- Arranque do sistema
- Manutenção
- Resolução de problemas
- 附加信息
- 安装
- 用户界面及导航
- 系统启动
- 维护
- Meer informatie
- Algemene informatie
- Installatie
- Gebruikersinterface en navigatie
- Het systeem starten
- Onderhoud
- Foutenopsporing
- Dodatkowe informacje
- Instalacja
- Interfejs użytkownika i nawigacja
- Uruchamianie systemu
- Konserwacja
- Rozwiązywanie problemów
- Lisätiedot
- Asennus
- Käyttöliittymä ja selaaminen
- Järjestelmän käynnistäminen
- Huolto
- Vianmääritys
- Дополнительная информация
- Общая информация
- Монтаж
- Пользовательский интерфейс и управление курсором
- Запуск системы
- Техническое обслуживание

