Hach-Lange POLYMETRON 9500 Basic User Manual: Asennus
Asennus: Hach-Lange POLYMETRON 9500 Basic User Manual

Asennus
Komponenttien asentaminen ja mitat
V A R O T O I M I
Henkilövahinkojen vaara. Vain ammattitaitoinen henkilö saa suorittaa käyttöohjeiden tässä osassa kuvatut
tehtävät.
Ohjain voidaan asentaa vaakasuoralle pinnalle, seinään tai putkeen (vaaka- tai pystysuoraan).
Asennusvaihtoehdot ja -ohjeet: katso Kuva 2, Kuva 3 sivulla 237, Kuva 4 sivulla 238, Kuva 5
sivulla 239 ja Kuva 6 sivulla 240.
Vaakasuorassa putkiasennuksessa asennusjalat (Kuva 2) on kiinnitettävä kiinnikkeeseen
pystysuoraan.
Käytettäessä vaaka- tai pystysuoraa kiinnitystapaa, asenna kiinnike ohjaimeen kuvan Kuva 5
sivulla 239 mukaisesti.
Kuva 2 Asennusosat
1 Asennusjalka (2 kpl) 7 Lukkoaluslevy, ¼ tuuman sisähalkaisija, (4 kpl)
2 Tiiviste seinäkiinnitykseen, neopreeni 8 M5 x 0,8 -kokoinen kuusioruuvi (4 kpl)
3 Kiinnike seinä- ja putkikiinnitykseen 9 M5 x 0,8 x 100 mm -kokoiset tasapääruuvit (4 kpl)
(käytetään putkikiinnitykseen halkaisijaltaan
vaihtelevissa putkissa)
4 Tärinää eristävä tiiviste putkikiinnitykseen 10 Tasapääruuvit, M5 x 0,8 x 15 mm (4 kpl)
5 Tärinää eristävä aluslevy putkikiinnitykseen (4 kpl) 11 Kiinnike seinäkiinnitykseen
6 Litteä aluslevy, ¼ tuuman sisähalkaisija, (4 kpl)
236 Suomi

Ohjaimen kiinnittäminen
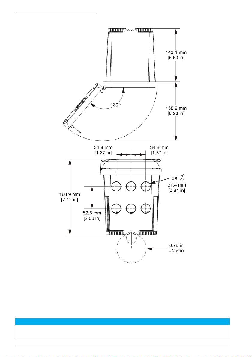
Kuva 3 Vaakasuoran kiinnityksen mitat
Suomi 237

Kuva 4 Seinäkiinnityksen mitat
Huomautus: Jos käytät kiinnikettä (toimitetaan mukana) seinäkiinnitykseen, työnnä ohjain paneelissa olevan
aukon läpi ja sitten liu'uta kiinnike paneelin takapuolella olevan ohjaimen yli. Käytä neljää 15 mm
matalakupukantaista ruuvia (toimitetaan mukana) liittääksesi kiinnikkeen ohjaimeen ja kiinnittääksesi ohjaimen
paneeliin.
238
Suomi

Kuva 5 Putkikiinnitys (pystysuora putki)
Suomi 239

Kuva 6 Näkymä ylhäältä ja alhaalta
Korkeajännitevastus
Laitteen korkeajännitejohdotus sijaitsee korkeajännitevastuksen takana laitteen kotelossa. Vastus on
jätettävä paikalleen paitsi asennettaessa moduuleita tai valtuutetun sähkömiehen tehdessä
johdotuksia verkkovirtaa, hälytyksiä, lähtöjä tai releitä varten. Älä poista vastusta, kun ohjain saa
virtaa.
Huomattavaa sähköstaattisesta varauksesta
H U O M A U T U S
Mittarin rikkoutumisvaara. Herkät sisäosien sähkökomponentit voivat vahingoittua staattisen sähkön voimasta,
mikä johtaa laitteen heikentyneeseen suorituskykyyn ja jopa rikkoutumiseen.
240 Suomi

Estä sähköstaattisen varauksen aiheuttamat laitevauriot näiden ohjeiden avulla:
• Poista staattinen sähkö koskettamalla maadoitettua metallipintaa, kuten laitteen runkoa,
metallikanavaa tai -putkea.
• Vältä tarpeettomia liikkeitä. Kuljeta staattiselle sähkölle alttiita komponentteja antistaattisissa
säiliöissä tai pakkauksissa.
• Käytä rannehihnaa, joka on kytketty johdolla maadoitukseen.
• Työskentele staattiselta sähköltä suojatulla alueella ja käytä staattiselta sähköltä suojaavia lattia-
ja työpenkkialustoja.
Johdotuksen yleiskuvaus
Kuva 7: johdotusliitäntöjen yleiskuvaus ohjaimen sisällä korkeajännitevastus poistettuna.
Vasemmalla puolella on kuvattu ohjaimen kannen takaosa.
Huomautus: Poista liittimien tulpat ennen moduulin asentamista.
Kuva 7 Johdotusliitäntöjen yleiskuvaus
1
1 Huoltokaapeliliitäntä 4 Tiedonsiirtomoduulin liitin
7 Releliitännät
(esimerkiksi Modbus, Profibus
tai valinnainen 4...20 mA:n
moduuli)
1
1
2 4...20 mA:n lähtö
5 AC- ja DC-liitin
8 Erilliset tulojohdotuksen
1
liitännät
3 Anturimoduulin liitin 6 Maadoitusliittimet
1
Liittimet voidaan tarvittaessa irrottaa.
Teholähteen johdotus
V A R O I T U S
Sähköiskun vaara. Kytke aina laite irti verkkovirrasta ennen sähköliitäntöjen tekemistä.
V A R O I T U S
Sähköiskun vaara. Jos laitetta käytetään ulkona tai mahdollisesti märässä paikassa, on käytössä oltava
vikavirtakytkin laitteen ja virtalähteen välissä.
Suomi 241

V A A R A
Tappavan sähköiskun vaara. Älä kytke vaihtovirtaa 24 voltin tasavirtaa käyttävään malliin.
V A R O I T U S
Sähköiskun vaara. Sekä 100-240 VAC että 24 VDC -versiot edellyttävät suojamaadoituskytkentää. Riittävän
suojamaadoituksen puuttuminen voi johtaa sähköiskun vaaraan ja laitteen sähkömagneettisten häiriöiden
aiheuttamaan suorituskyvyn heikkenemiseen. Ohjausliitin on AINA varustettava riittävällä suojamaadoituksella.
H U O M A U T U S
Sijoita laite paikkaan, josta laitetta on helppo käyttää ja kytkeä se pois päältä.
Ohjaimia on saatavilla joko 100 - 240 VAC:n tai 24 VDC:n malleina. Noudata ostamasi laitteen
mukaisia johdotusohjeita.
Ohjain voidaan kytkeä verkkovirtaan johdottamalla se kiinteän putkijohdon tai virtajohdon avulla.
Liitännät tehdään kuitenkin samoihin liittimiin käytetystä johtotyypistä huolimatta. Kaikki asennukset
edellyttävät paikallisten sähköturvallisuusmääräysten noudattamista, ja ne on merkittävä
asianmukaisesti. Käytettäessä kiinteää asennusta virran ja turvamaan laskun on oltava 18 - 12 AWG.
Huomautukset:
• Jännitevastus on poistettava ennen sähköliitäntöjen tekemistä. Kun kaikki liitännät on tehty, aseta
jännitevastus takaisin, ennen kuin suljet ohjaimen kannen.
• Voit käyttää kiristävää kaapeliholkkia ja alle 3 metrin pituista virtajohtoa kolmella 18-kaliiperisella
johtimella (mukaan lukien maadoituksen turvajohto) ylläpitääksesi NEMA 4X/IP66 -
ympäristöluokitusta.
• Ohjaimiin on saatavana tilauksesta esiasennetut AC-virtajohdot. Tilauksesta on saatavana myös
lisävirtajohtoja.
• 24 VDC:n ohjaimeen virtaa tuottavan DC-virtalähteen on ylläpidettävä jännitteen säätö
määritettyjen jänniterajojen (24 VDC -15 % +20 %) sisäpuolella. Lisäksi DC-virtalähteen on
tarjottava riittävä suojaus ylikuormituksia ja transientteja vastaan.
Johdotus
Tee ohjaimen virtajohdotus noudattamalla numeroituja vaiheita, ks. Taulukko 1 tai Taulukko 2.
Asenna kukin johto asianmukaiseen liittimeen, kunnes eristys tulee liitintä vasten eikä paljasta johtoa
ole näkyvissä. Tarkista, että liitäntä riittävän tiukka, vetämällä johdosta kevyesti asennuksen jälkeen.
Tiivistä kaikki käyttämättä jääneet ohjauskeskuksen aukot kanavan tiivistetulpilla.
Taulukko 1 AC-virtajohdotus (vain AC-mallit)
Liitin Kuvaus Väri—P. Amerikka Väri—EU
1 Kuuma (L1) Musta Ruskea
2 Neutraali (L2) Valkoinen Sininen
— Suojamaadoituksen (PE) maakorvake Vihreä Vihreä ja keltainen
Taulukko 2 DC-virtajohdotus (vain DC-mallit)
Liitin Kuvaus Väri—P. Amerikka Väri—EU
1 +24 VDC Punainen Punainen
2 24 VDC paluu Musta Musta
— Suojamaadoituksen (PE) maakorvake Vihreä Vihreä ja keltainen
242 Suomi

Suomi 243

Hälytykset ja releet
Ohjaimessa on neljä virratonta, yksinapaista relettä, joiden luokitus on 100 - 250 VAC, 50/60 Hz ja
5 A (maksimivastus). Vaihtovirralla toimivien ohjainten liittimien luokituksena on 250 VAC ja 5 A
(maksimivastus), ja tasavirralla toimivien ohjainten liittimien luokitus 24 VDC ja 5 A (maksimivastus).
Releitä ei ole luokiteltu induktiivisia kuormia varten.
Releiden johdotus
V A R O I T U S
Sähköiskun vaara. Kytke aina laite irti verkkovirrasta ennen sähköliitäntöjen tekemistä.
V A R O I T U S
Tulipalon vaara. Relekoskettimien luokitus on 5A, eikä niitä ole varustettu varokkeilla. Releisiin kytkettävissä
ulkoisissa kuormissa on oltava virranrajoitin, jolla virta rajoitetaan arvoon <5 A.
V A R O I T U S
Tulipalon vaara. Älä ketjuta tavallisia releliitäntöjä tai hyppyjohdinta syöttövirtaliitännästä mittauslaitteen
sisäpuolella.
V A R O I T U S
Sähköiskun vaara. Jotta kotelon NEMA/IP-ympäristöluokitus säilyisi, kytke kaapelit laitteeseen käyttämällä
ainoastaan putkijohtoliittimiä ja kaapeliholkkeja, joissa on vähintään NEMA 4X/IP66-luokitus.
AC-ohjaimet (100 - 250 V)
V A R O I T U S
Sähköiskun vaara. Vaihtovirtakäyttöiset ohjaimet (115 V–230 V) on suunniteltu releyhteyksiin vaihtovirta-
virtapiireihin (eli yli 16 V-RMS-, 22.6 V-PEAK -tai 35 VDC -jännitteisiin).
Johdotuskoteloa ei ole tarkoitettu yli 250 VAC:n jännitteelle.
24 VDC:n ohjaimet
V A R O I T U S
Sähköiskun vaara. 24 V:n ohjaimet on suunniteltu releyhteyksiin matalajännitevirtapiireihin (eli alle 16 V-RMS -,
22.6 V-PEAK - tai 35 VDC -jännitteisiin).
24 VDC:n ohjaimen releet on tarkoitettu pienjännitepiireihin (alle 30 V-RMS:n jännitteet, 42,2 V:n
huippu tai 60 VDC). Johdotuskoteloa ei ole tarkoitettu näitä tasoja korkeammille jänniteliitännöille.
Releen kytkentään käytetään 18 - 12 AWG:n johtoa (kuorman mukaisesti). Emme suosittele alle
18 AWG:n johtoja.
NO (Normally Open) ja COM (Common) -relekoskettimet liitetään, kun hälytys tai muu tila on
aktiivinen. NC (Normally Closed) ja Common -relekoskettimet liitetään, kun hälytys tai muu tila ei ole
aktiivinen (paitsi jos Fail Safe -varmistustilan asetuksena on Yes (Kyllä)) tai kun ohjaimen virta
katkaistaan.
Useimmat releliitännät käyttävät joko NO- ja COM-liittimiä tai NC- ja COM-liittimiä. NO- ja COM-
liittimien liitäntä on kuvattu numeroiduissa vaiheissa.
244
Suomi

Suomi 245

Analogiset lähtöliitännät
V A R O I T U S
Sähköiskun vaara. Kytke aina laite irti verkkovirrasta ennen sähköliitäntöjen tekemistä.
V A R O I T U S
Sähköiskun vaara. Jotta kotelon NEMA/IP-ympäristöluokitus säilyisi, kytke kaapelit laitteeseen käyttämällä
ainoastaan putkijohtoliittimiä ja kaapeliholkkeja, joissa on vähintään NEMA 4X/IP66-luokitus.
Tarjolla on kaksi eristettyä analogista lähtöliitäntää. Näitä lähtöliitäntöjä käytetään yleensä
analogiseen signaaliin tai muiden ulkoisten laitteiden ohjaamiseen. Kytke johtoliitännät ohjaimeen,
ks. Kuva 8 ja Taulukko 3.
Huomautus: Kuva 8: kuvassa näkyy ohjaimen takaosa, ei pääohjaimen sisäpuoli.
Kuva 8 Analogiset lähtöliitännät
Taulukko 3 Lähtöliitännät
Tallentimen johdot Piirilevyn asento
Lähtö 2- 4
Lähtö 2+ 3
Lähtö 1- 2
Lähtö 1+ 1
1. Avaa ohjaimen suojus.
2. Syötä johdot kaapeliholkin läpi.
3. Säädä johtoja tarvittaessa ja kiristä kaapeliholkki.
4. Tee liitännät käyttämällä parikaapelin suojattua johtoa ja kytke suoja valvotun komponentin
päähän tai virtasilmukan päähän.
• Älä kytke suojaa kaapelin molempiin päihin.
• Suojaamattoman kaapelin käyttäminen voi aiheuttaa radiotaajuussäteilyä tai sallittua
suuremman herkkyystason.
• Suurin sallittu silmukkavastus on 500 ohmia.
5. Sulje ohjaimen kansi ja kiristä kannen ruuvit.
6. Määritä ohjaimen lähdöt.
246
Suomi

Erilliset tulojohtojen liitännät
V A R O I T U S
Sähköiskun vaara. Kytke aina laite irti verkkovirrasta ennen sähköliitäntöjen tekemistä.
V A R O I T U S
Sähköiskun vaara. Jotta kotelon NEMA/IP-ympäristöluokitus säilyisi, kytke kaapelit laitteeseen käyttämällä
ainoastaan putkijohtoliittimiä ja kaapeliholkkeja, joissa on vähintään NEMA 4X/IP66-luokitus.
Nämä erilliset tulot on tarkoitettu kytkinsulkimien tuloille tai logiikkatason jännitetuloille. Tee
johdotusten liitännät ja määritä jumpperiasetukset ohjaimeen, niin kuin Kuva 9, Taulukko 4 ja
Kuva 10 osoittavat.
Huomautus: Kuva 9: kuvassa näkyy ohjaimen takaosa, ei pääohjaimen sisäpuoli.
Kuva 9 Erilliset tulojohdotuksen liitännät
Taulukko 4 Tuloliitännät
Erilliset tulot Liittimen asento - Kytkimen tulo Liittimen asento - ännitetulo
Tulo 1+ 3 2
Tulo 1- 2 3
Tulo 2+ 6 5
Tulo 2- 5 6
Tulo 3+ 8 7
Tulo 3- 7 8
Suomi 247
Table of contents
- English..............................................................................................................................3 Deutsch..........................................................................................................................27 Italiano............................................................................................................................53 Français.........................................................................................................................79 Español........................................................................................................................105 Português....................................................................................................................131 中文...............................................................................................................................157 Nederlands.................................................................................................................180 Polski............................................................................................................................206 Suomi............................................................................................................................232 Русский........................................................................................................................256
- Additional information
- Installation
- User interface and navigation
- System startup
- Maintenance
- Zusätzliche Informationen
- Installation
- Benutzerschnittstelle und Navigation
- Inbetriebnahme
- Wartung
- Fehlersuche
- Ulteriori informazioni
- Informazioni generali
- Installazione
- Interfaccia utente e navigazione
- Avvio del sistema
- Manutenzione
- Risoluzione dei problemi
- Informations supplémentaires
- Généralités
- Montage
- Interface utilisateur et navigation
- Démarrage du système
- Entretien
- Recherche de panne
- Información adicional
- Información general
- Instalación
- Interfaz del usuario y navegación
- Arranque del sistema
- Mantenimiento
- Solución de problemas
- Informação adicional
- Informação geral
- Instalação
- Interface do utilizador e navegação
- Arranque do sistema
- Manutenção
- Resolução de problemas
- 附加信息
- 安装
- 用户界面及导航
- 系统启动
- 维护
- Meer informatie
- Algemene informatie
- Installatie
- Gebruikersinterface en navigatie
- Het systeem starten
- Onderhoud
- Foutenopsporing
- Dodatkowe informacje
- Instalacja
- Interfejs użytkownika i nawigacja
- Uruchamianie systemu
- Konserwacja
- Rozwiązywanie problemów
- Lisätiedot
- Asennus
- Käyttöliittymä ja selaaminen
- Järjestelmän käynnistäminen
- Huolto
- Vianmääritys
- Дополнительная информация
- Общая информация
- Монтаж
- Пользовательский интерфейс и управление курсором
- Запуск системы
- Техническое обслуживание

