Hach-Lange POLYMETRON 9500 Basic User Manual: Instalación
Instalación: Hach-Lange POLYMETRON 9500 Basic User Manual

puede utilizar como plantilla para el montaje en paneles antes de separar el componente de la junta
interior.
Instalación
Montaje de componentes y dimensiones
P R E C A U C I Ó N
Peligro de lesión personal. Las tareas descritas en esta sección del manual solo deben ser realizadas por
personal cualificado.
El controlador puede instalarse sobre una superficie, un panel o una tubería (de forma horizontal o
vertical). Para obtener las instrucciones y opciones de montaje, consulte Figura 2, Figura 3
en la página 111, Figura 4 en la página 112, Figura 5 en la página 113 y Figura 6
en la página 114.
Para los montajes en tuberías horizontales, la base de montaje (Figura 2) se debe acoplar a la
abrazadera de montaje en posición vertical.
Para montajes en tuberías tanto horizontales como verticales, acople la abrazadera de montaje al
controlador como se muestra en Figura 5 en la página 113.
Español 109

Figura 2 Componentes de montaje
1 Base de montaje (2 unidades) 7 Arandela de seguridad, de ¼ de pulgada (0,6 mm)
(4 unidades)
2 Junta de sellado para el montaje del panel
8 Tuerca hexagonal Keps M5 x 0,8 (4 unidades)
(neopreno)
3 Abrazadera para el montaje en pared o tuberías 9 Tornillos de cabeza plana, M5 x 0,8 x 100 mm
(4 unidades) (Utilizados para instalaciones de
montaje en tuberías de diámetro variable)
4 Junta de aislamiento de la vibración para el montaje
10 Tornillos de cabeza plana, M5 x 0,8 x 15 mm
en tuberías
(4 unidades)
5 Arandela de aislamiento de la vibración para el
11 Abrazadera para el montaje del panel
montaje en tuberías (4 unidades)
6 Arandela plana, de ¼ de pulgada (0,6 mm)
(4 unidades)
110 Español

Montaje del controlador
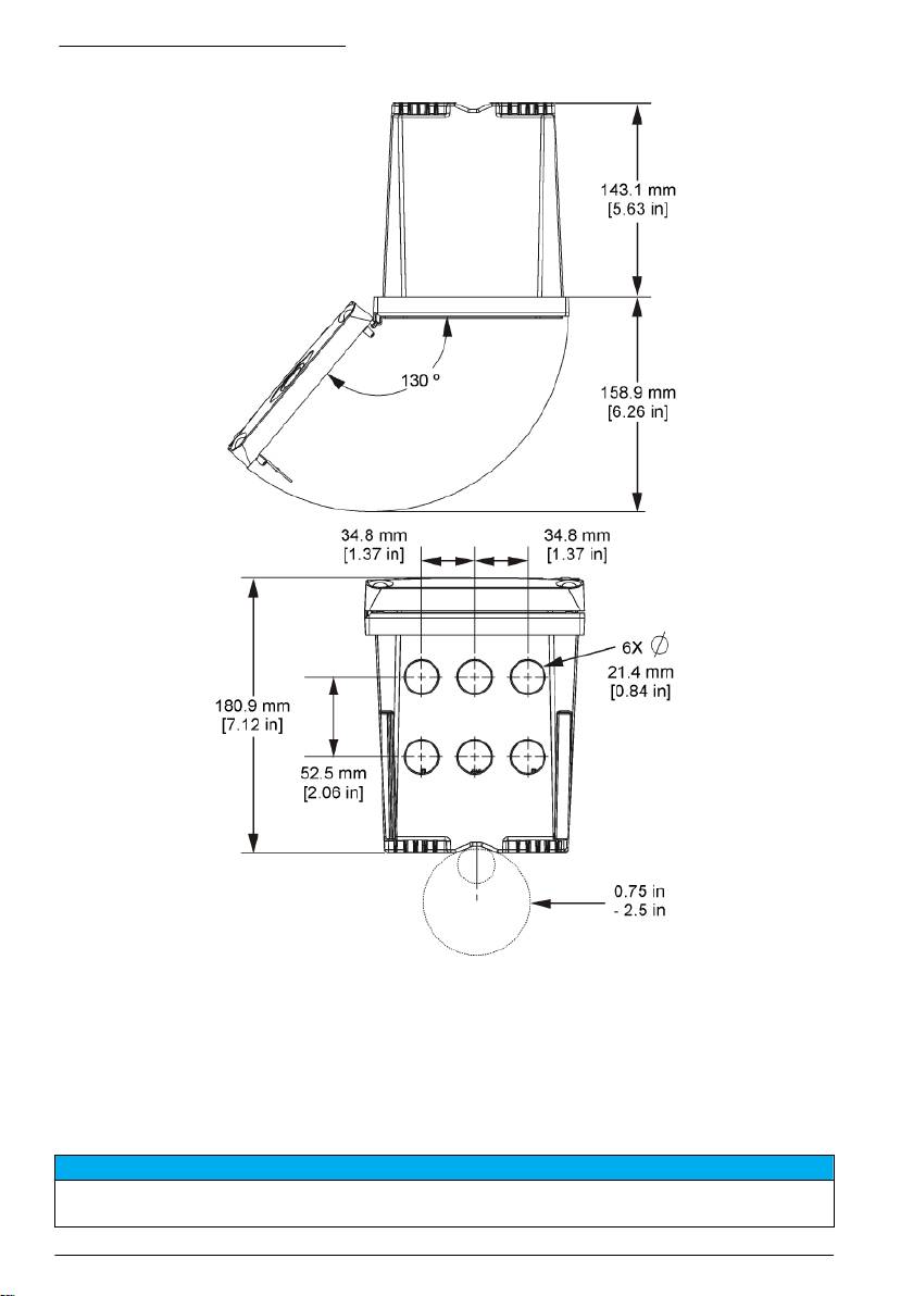
Figura 3 Dimensiones de la superficie de montaje
Español 111

Figura 4 Dimensiones del panel de montaje
Nota: Si usa la abrazadera para el montaje del panel (se proporciona), empuje el controlador de modo que pase
por el orificio del panel y después deslice la abrazadera sobre el controlador en la parte posterior del panel. Use los
tornillos de cabeza troncocónica de 15 mm (se proporcionan) para fijar la abrazadera al controlador y asegure el
controlador al panel.
112
Español

Figura 5 Montaje en tubería (tubería vertical)
Español 113

Figura 6 Vistas superior e inferior
Barrera de alto voltaje
El cableado de alto voltaje para el controlador se encuentra detrás de la barrera de alto voltaje en la
carcasa del controlador. La barrera debe permanecer en su lugar excepto durante la instalación de
módulos o cuando un técnico de instalación cualificado esté realizando el cableado de alimentación,
alarmas, salidas o relés. No retire la barrera al conectar la alimentación al controlador.
Indicaciones para la descarga electroestática
A V I S O
Daño potencial al instrumento. Los delicados componentes electrónicos internos pueden sufrir daños debido a la
electricidad estática, lo que acarrea una disminución del rendimiento del instrumento y posibles fallos.
114 Español

Consulte los pasos en este procedimiento para evitar daños de descarga electrostática en el
instrumento:
• Toque una superficie metálica a tierra como el chasis de un instrumento, un conducto metálico o
un tubo para descargar la electricidad estática del cuerpo.
• Evite el movimiento excesivo. Transporte los componentes sensibles a la electricidad estática en
envases o paquetes anti-estáticos.
• Utilice una muñequera conectada a tierra mediante un alambre.
• Trabaje en una zona sin electricidad estática con alfombras de piso y tapetes para mesas de
trabajo antiestáticas.
Descripción general del cableado
En Figura 7 se muestra una descripción general de las conexiones de cableado del interior del
controlador sin la barrera de alto voltaje. En la parte izquierda de la figura muestra la parte posterior
de la cubierta del controlador.
Nota: Retire los tapones del controlador de los conectores antes de la instalación del módulo.
Figura 7 Descripción general de las conexiones de cableado
1
1 Conexión del cable de servicio 4 Conector del módulo de
7 Conexiones de relé
comunicación (p. ej., Modbus,
Profibus, módulo 4-20 mA
opcional, etc.)
1
2 Salida de 4-20 mA
5 Conector de alimentación CA y
8 Conector de cableado de
1
1
CC
entrada discreta
3 Conector del módulo de sensor 6 Terminales de toma de tierra
1
Los terminales se pueden retirar para mejorar el acceso.
Cableado para la conexión
A D V E R T E N C I A
Posible peligro de electrocución. Desconecte siempre el instrumento del suministro eléctrico antes de realizar
conexiones eléctricas.
Español 115

A D V E R T E N C I A
Posible peligro de electrocución. Si este equipo se utiliza en exteriores o en lugares potencialmente húmedos,
debe usarse un interruptor de falla a tierra para conectar el equipo a la alimentación eléctrica.
P E L I G R O
Peligro de electrocución. No conecte la alimentación de CA a un modelo con alimentación de 24 V CC.
A D V E R T E N C I A
Posible peligro de electrocución. Se requiere una conexión a tierra de protección tanto para aplicaciones de
cableado de 100-240 V CA como de 24 V CC. La falta de una correcta conexión a tierra de protección puede
conllevar peligro de descarga eléctrica y mal funcionamiento debido a interferencias electromagnéticas. Haga
SIEMPRE una buena conexión a tierra de protección a la terminal del controlador.
A V I S O
Instale el dispositivo en un lugar y una posición que facilite el acceso al dispositivo de desconexión y su
operación.
Puede adquirir un modelo de controlador con alimentación 100-240 V CA o alimentación 24 V CC.
Siga las instrucciones de cableado adecuadas para el modelo adquirido.
El controlador se puede conectar a una línea de alimentación a través de un conducto de conexión
física o de un cable de alimentación. Independientemente del tipo de conexión utilizado, las
conexiones se realizan a los mismos terminales. Se necesita una desconexión local diseñada para
cumplir con el código eléctrico local y debe identificarse para todos los tipos de instalación. En
aplicaciones de conexión física, las caídas del servicio de tierra de seguridad y electricidad para el
instrumento deben ser de 18 a 12 AWG.
Notas:
• La barrera de voltaje se debe retirar antes de realizar cualquier conexión eléctrica. Una vez
realizadas todas las conexiones, vuelva a colocar la barrera de voltaje antes de cerrar la cubierta
del controlador.
• Para mantener las especificaciones ambientales de NEMA 4X/IP66, se pueden utilizar
sujetacables de tipo sellado y un cable de alimentación de menos de 3 metros (10 pies) con
conductores de 18 hilos (incluido un cable de tierra de seguridad).
• Los controladores se pueden pedir con cables de alimentación CA preinstalados. También se
pueden pedir cables de alimentación adicionales.
• La fuente de alimentación CC que suministra alimentación al controlador de 24 V CC debe
mantener la regulación de voltaje dentro de los límites de voltaje especificados de 24 V CC - 15%
+ 20%. La fuente de alimentación CC debe proporcionar también la protección adecuada frente a
subidas de tensión e irregularidades de la línea.
Procedimiento de cableado
Siga los pasos numerados y la Tabla 1 o Tabla 2 para conectar el controlador a la fuente de
alimentación. Inserte cada cable en el terminal adecuado hasta que el conector esté totalmente
aislado sin ningún cable pelado expuesto. Tire con cuidado después de insertar el cable para
asegurarse de que la conexión se ha realizado correctamente. Selle cualquier apertura no usada en
la caja del controlador con tapones de sellado de apertura de conducto.
Tabla 1 Información de cableado de energía CA (solo modelos con CA)
Terminal Descripción Color: Norteamérica Color: UE
1 Vivo (L1) Negro Marrón
2 Neutro (L2) Blanco Azul
— Terminal de toma a tierra de conexión a tierra de
Verde Verde y amarillo
protección (PE)
116 Español

Tabla 2 Información de cableado de alimentación CC (sólo módulos con alimentación CC)
Terminal Descripción Color: Norteamérica Color: UE
1 +24 VDC Rojo Rojo
2 Retorno de 24 VDC Negro Negro
— Terminal de toma a tierra de conexión a tierra de
Verde Verde y amarillo
protección (PE)
Español 117

118 Español

Alarmas y relés
El controlador está equipado con cuatro relés normalmente cerrados de un solo polo (contacto seco)
limitados a 100-250 V CA, 50/60 Hz y 5 A (carga resistiva). Los contactos están limitados a 250 V
CA, 5 A (carga resistiva) para el controlador de alimentación CA y a 24 V CC, 5 A (carga resistiva)
con alimentación CC. Los relés no tienen ninguna limitación para las cargas inductivas.
Cableado de relés
A D V E R T E N C I A
Posible peligro de electrocución. Desconecte siempre el instrumento del suministro eléctrico antes de realizar
conexiones eléctricas.
A D V E R T E N C I A
Posible peligro de fuego. Los contactos de relé están limitados a 5 A y no tienen fusibles. Las cargas externas
conectadas a los relés deben tener dispositivos de limitación de corriente para limitarla a < 5 A.
A D V E R T E N C I A
Posible peligro de fuego. No conecte entre sí las conexiones de relé comunes o el cable de puente de las
conexiones de alimentación del interior del instrumento.
A D V E R T E N C I A
Posible peligro de electrocución. Para mantener las clasificaciones ambientales NEMA/IP de la carcasa, utilice
solo conexiones de conductos y prensacables que cumplan como mínimo con el estándar NEMA 4X/IP66 para
introducir los cables en el instrumento.
Controladores con alimentación de línea CA (100—250 V)
A D V E R T E N C I A
Posible peligro de electrocución. Los controladores con alimentación de CA (115 V–230 V) están diseñados para
conexiones de relés a circuitos de CA (por ejemplo, voltajes superiores a 16 V-RMS, 22,6 V-PEAK o 35 V CC).
El compartimento de cableado no está diseñado para conexiones con voltaje superior a 250 V CA.
Controladores con alimentación 24 V CC
A D V E R T E N C I A
Posible peligro de electrocución. Los controladores con 24 V de alimentación están diseñados para conexiones
de relés a circuitos de bajo voltaje (por ejemplo, voltajes inferiores a 16 V-RMS, 22,6 V-PEAK o 35 V CC).
Los relés de controladores de 24 V CC están diseñados para su conexión a circuitos de BAJO
voltaje (es decir, voltajes inferiores a 30 V-RMS, 42,2 V-PEAK o 60 V CC). El compartimento de
cableado no está diseñado para conexiones con voltaje superior a estos niveles.
El conector de relé acepta un cable de 18 a 12 AWG (según lo determinado por aplicación de
carga). No se recomienda la utilización de cables con calibre menor a 18 AWG.
Los contactos de relé normalmente abiertos (NA) y comunes (COM) se conectan cuando se activa
una alarma u otra condición. Los contactos de relé Normalmente abierto (NO) y Comunes (COM) se
conectarán cuando haya una condición de alarma o de otro tipo inactiva (a menos que Fail Safe (A
PRUEBA DE ERRORES) esté configurado como Sí) o cuando se desconecta la alimentación del
controlador.
La mayoría de las conexiones de relé utilizan los terminales NO y COM o NC y COM. Los pasos de
instalación numerados muestran la conexión de terminales NO y COM.
Español
119

120 Español

Conexiones de salida analógica
A D V E R T E N C I A
Posible peligro de electrocución. Desconecte siempre el instrumento del suministro eléctrico antes de realizar
conexiones eléctricas.
A D V E R T E N C I A
Posible peligro de electrocución. Para mantener las clasificaciones ambientales NEMA/IP de la carcasa, utilice
solo conexiones de conductos y prensacables que cumplan como mínimo con el estándar NEMA 4X/IP66 para
introducir los cables en el instrumento.
Se proporcionan dos salidas analógicas aisladas. Estas salidas se suelen utilizar para la emisión de
señales analógicas o para controlar otros dispositivos externos. Realice las conexiones de cableado
como se muestra en Figura 8 y Tabla 3.
Nota: Figura 8 muestra la parte posterior de la cubierta del controlador y no el interior del compartimento principal
del controlador.
Figura 8 Conexiones de salida analógica
Tabla 3 Conexiones de salida
Cables del registrador Posición de la placa de circuito
Salida 2- 4
Salida 2+ 3
Salida 1- 2
Salida 1+ 1
1. Abra la cubierta del controlador.
2. Introduzca los cables en el sujetacables.
3. Ajuste el cable según sea necesario y apriete el sujetacables.
4. Realice las conexiones con cable blindado de par trenzado y conecte la protección al extremo del
componente controlado y en el extremo del bucle de control.
• No conecte la protección a ambos extremos del cable.
• La utilización de cable no blindado puede causar emisiones de radiofrecuencia o niveles de
sensibilidad mayores a lo permitido.
• La resistencia máxima del bucle es de 500 ohmios.
Español
121

5. Cierre la cubierta del controlador y apriete los tornillos de la misma.
6. Configure las salidas en el controlador.
Conexiones de cableado de entrada discretas
A D V E R T E N C I A
Posible peligro de electrocución. Desconecte siempre el instrumento del suministro eléctrico antes de realizar
conexiones eléctricas.
A D V E R T E N C I A
Posible peligro de electrocución. Para mantener las clasificaciones ambientales NEMA/IP de la carcasa, utilice
solo conexiones de conductos y prensacables que cumplan como mínimo con el estándar NEMA 4X/IP66 para
introducir los cables en el instrumento.
Se proporcionan tres entradas discretas para la conexión de las entradas de cierre o entradas de
tensión de nivel lógico. Realice las conexiones de cableado y configure los ajustes del jumper en el
controlador como se muestra en Figura 9, Tabla 4 y Figura 10.
Nota: Figura 9 muestra la parte posterior de la cubierta del controlador y no el interior del compartimento principal
del controlador.
Figura 9 Conexiones de cableado de entrada discretas
Tabla 4 Conexiones de entrada
Entradas discretas Posición del conector - entrada
Posición del conector - entrada
de interruptor
de tensión
Entrada 1+ 3 2
Entrada 1- 2 3
Entrada 2+ 6 5
Entrada 2- 5 6
Entrada 3+ 8 7
Entrada 3- 7 8
122 Español
Table of contents
- English..............................................................................................................................3 Deutsch..........................................................................................................................27 Italiano............................................................................................................................53 Français.........................................................................................................................79 Español........................................................................................................................105 Português....................................................................................................................131 中文...............................................................................................................................157 Nederlands.................................................................................................................180 Polski............................................................................................................................206 Suomi............................................................................................................................232 Русский........................................................................................................................256
- Additional information
- Installation
- User interface and navigation
- System startup
- Maintenance
- Zusätzliche Informationen
- Installation
- Benutzerschnittstelle und Navigation
- Inbetriebnahme
- Wartung
- Fehlersuche
- Ulteriori informazioni
- Informazioni generali
- Installazione
- Interfaccia utente e navigazione
- Avvio del sistema
- Manutenzione
- Risoluzione dei problemi
- Informations supplémentaires
- Généralités
- Montage
- Interface utilisateur et navigation
- Démarrage du système
- Entretien
- Recherche de panne
- Información adicional
- Información general
- Instalación
- Interfaz del usuario y navegación
- Arranque del sistema
- Mantenimiento
- Solución de problemas
- Informação adicional
- Informação geral
- Instalação
- Interface do utilizador e navegação
- Arranque do sistema
- Manutenção
- Resolução de problemas
- 附加信息
- 安装
- 用户界面及导航
- 系统启动
- 维护
- Meer informatie
- Algemene informatie
- Installatie
- Gebruikersinterface en navigatie
- Het systeem starten
- Onderhoud
- Foutenopsporing
- Dodatkowe informacje
- Instalacja
- Interfejs użytkownika i nawigacja
- Uruchamianie systemu
- Konserwacja
- Rozwiązywanie problemów
- Lisätiedot
- Asennus
- Käyttöliittymä ja selaaminen
- Järjestelmän käynnistäminen
- Huolto
- Vianmääritys
- Дополнительная информация
- Общая информация
- Монтаж
- Пользовательский интерфейс и управление курсором
- Запуск системы
- Техническое обслуживание

